單相電機的熱保護如何進行
使用單相電機的設備都可以采用熱保護來保護單相電機,以避免因電機發熱而燒壞電機和繞組造成經濟損失。那么,如何進行單相電機的熱保護呢?
對靠電容起動和運轉的單相電機在主副繞組的公共引出線處,對隱極罩極電機在其主繞組上,串接一個熱保護器,用白布帶綁扎在機繞組的端部。當單相電機接通單相交流電源負載運行時,電機因有銅、鐵損耗會發熱,當電機內部的溫度等于熱保護器的動作溫度時,熱保護器就自動斷開,線路沒有電流,電動機便停止轉動。當溫度下降到70~C時,待電動機停轉3至5分鐘后,電機中的熱保護器又自動接通電源,電動機又運轉起來。
此外,對于單相電機來說,最好是采用自動復位的熱保護器。
單相電機過載保護原理
電動機燒毀的主要原因運行時出現斷相和過載燒毀繞組。本例介紹的電動機保護器,能在電動機斷相和過流運行時及時切斷工作電源,保護電動機免受損壞。
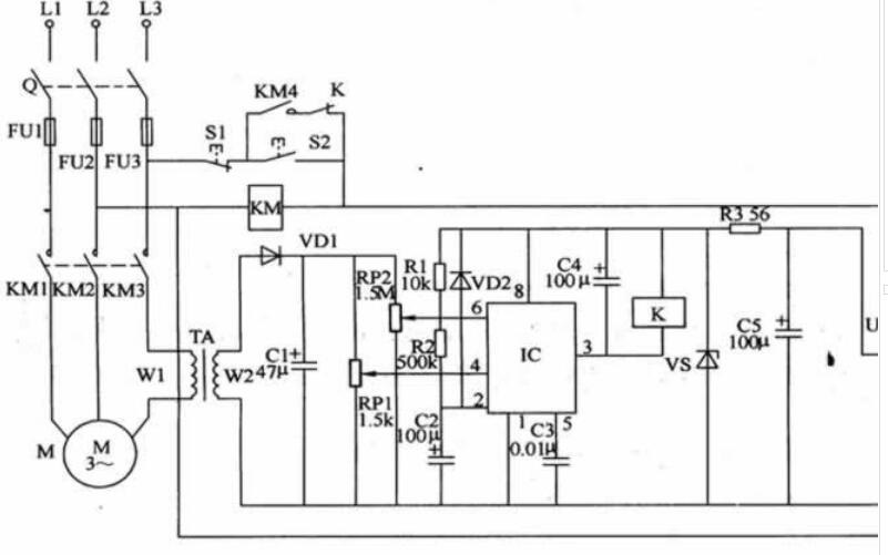
電路工作原理該電動機保護器電路由電源電路、電流檢測電路和保護控制電路組成,如圖所示。

電源電路由電源變壓器T、整流橋堆UR、濾波電容器C5、限流電阻器R3和穩壓二極管VS組成。
電流檢測電路由電流互感器TA、二極管VDl、電容器Cl和電位器RPl、RP2組成。
保護控制電路由時基集成電路lC、電阻器Rl、R2、二極管VD2、電容器C2-C4、繼電器K和交流接觸器KM組成。S1為停止按鈕,S2為起動按鈕。按動S2時,交流接觸器KM通電吸合,其常開觸頭KMl-KM4接通,電動機M通電運轉。KM的工作電壓還經T降壓、UR整流、C5濾波、R3限流及VS穩壓后,為IC提供+l2V(Vcc)工作電源。松開S2后,KM4觸頭和K的常閉觸頭將電源鎖定,KM保持吸合狀態。在電動機M正常運行時,TA的W2繞組上的感應電壓較低,IC的6腳電壓低于2Vcc/3,3腳輸出低電平,K不吸合。當Ll相或L2相電壓缺相時,L3相電流將迅速增大(約為正常電流的173倍),使TA的W2繞組上的感應電壓增高,IC的6腳電壓高于2Vcc/3,3腳由高電平變為低電平,K吸合,其常閉觸頭斷開,KM斷電釋放,其常開觸頭KMl-KM4將電動機M的工作電源切斷。若L3相電壓缺相時,TA無感應電壓輸出,相當于IC的4腳加上了低電平,其3腳輸出低電平,便K吸合,KM釋放,電動機M停止運轉。當電動機M的拖動負荷變重、超過電動機的額定功率時,三相線Ll-L3上的電流同時增大。當電流增大至額定電流的1?2倍左右時,IC的6腳電壓將高于2Vcc/3,3腳輸出低電平,K吸合,KM釋放,電動機M停轉保護。
元器件選擇Rl和R2均選用1/4W碳膜電阻器;R3選用lW金屬膜電阻器。RPl選用WHW全密封膜式可變電阻器;R臣選用WSW有機實心可變電阻器。Cl、C2、C4和C5均選用耐壓值為25V的鋁電解電容器;C3選用獨石電容器或滌綸電容器。VDl和VD2選用1N4007型硅整流二極管或2CPl2型硅普通二極管。VS選用ZCWl10或1N4742(1W、l2V)的硅穩壓二極管。UR選用lA、5OV整流橋堆。lC選用NE555或CD7555型時基集成電路。K選用JRX-4型12V直流繼電器。T選用5-8W、二次電壓為10-14V的電源變壓器。TA用觸頭報廢的220V交流接觸器或中間繼電器制作:用與電動機工作電流相適應的導線在交流接觸器或中間繼電器的線圈外面再繞6-10匝作為Wl繞組,原交流接觸器或中間繼電器的線圈作為WZ繞組(輸出電壓應為11-13V)。電路調試在電動機正常運行時,調整R陀的阻值,使IC的6腳電壓為6?5V左右,人為斷開Ll相或L2相電壓時,電動機應能正常停轉保護。調整RPl的阻值,使IC的4腳電壓在0?7-1?lV之間,人為斷開L3相電壓時,電動機應能正常停轉保護。 |